

高压动态补偿装置-高压链式SVG静止无功发生器
费籁电气高压链式SVG静止无功发生器WEN-SVG-(20Mvar/10)-F
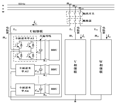
1、高压链式SVG的拓扑结构
拓扑结构:级联H桥式电路增加输出电压,避免器件串联低开关频率实现低谐波输出60 ~ 1000kHz减小dv/dt,减小EMI
组成:
主电路,由可关断大功率电力电子器件(如IGBT,GTO等)组成;并网滤波器,减小输出电流纹波;并网变压器,匹配输出与电网之间的电压等级。
二次电路:包括采样、控制、驱动等
拓扑结构

2、高压链式SVG的基本原理

3、高压链式SVG组成:电抗器柜(充电柜)、功率柜、控制柜组成。
(1) 控制柜;
(2) 电抗器柜(充电柜);
(3) 功率柜。

4、我公司SVG控制柜拥有如下特点:
控制柜内利用两路独立电源对控制系统供电(冗余设计),保证系统的供电可靠性;
主控制器采用大规模集成电路和表面焊接技术,利用自动化焊接设备进行焊接、针床测试进行检验,极大消除了人工参与造成不稳定的影响,系统具有极高的可靠性;
主控制器中控制核心由高速32位数字信号处理器DSP、大规模可编程器件FPGA协同运算来实现,保证高压SVG达到最优的运行性能;
我公司高压SVG的I/O口直接集成到控制系统内部,作为整个控制系统的一部分,而且各部分功能均由费籁自主开发,响应速度在微秒级,通常小于100微秒;国内部分公司的控制系统使用PLC,是因为他们本身的控制系统I/O口不够用,缺乏控制系统,由于受限于PLC的响应速度,一般在毫秒级,大大降低了成套装置的响应时间。
5、我公司高压链式SVG的优势
费籁高压SVG的I/O口直接集成到控制系统内部,作为整个控制系统的一部分,而且各部分控制功能均由费籁自主开发,响应速度在微秒级,通常小于100微秒;国内部分公司的控制系统使用PLC,是因为他们本身的控制系统I/O口不够用,缺乏控制系统,由于受限于PLC的响应速度,一般在毫秒级,大大降低了成套装置的响应时间;
采用综合保护策略:器件级保护、装置级保护和系统级保护:
器件级保护:保护动作时限不超过10us,在发现器件过流、过压或驱动信号异常时,能够迅速实施保护;
装置级保护:动作时限为500-1000us,在发现装置有过载、直流电压过高等异常工况时,能够迅速实施保护;
系统级保护:动作时限为5ms,在发现系统失压、系统电压过高、冷却系统故障灯异常工况时,快速实施保护。
补偿电流分辨率为0.1A;
最小启动电流为3A;
THD2%左右;
直流侧电压波动50V左右;
装置损耗小:≤0.8%;